屏蔽門系統用電為一級負荷,供電電源采用驅動電源和控制電源分開的模式,由相互獨立的驅動電源和控制電源組成。驅動電源主要由驅動模塊、充電模塊、蓄電池、配電單元、監控系統組成;控制電源主要由充電模塊、UPS、DC24V降壓模塊、DC24~56V可調電源、蓄電池、配電單元和監控系統組成。電源系統采用模塊化設計,實現N+1冗余備份。電源系統具有完善的保護功能,智能化的監控系統,可實時監測系統運行的各類參數。電源系統為在線式工作模式,實現在線插拔及在線維修,并具有良好的擴容性。深圳市英可瑞科技股份有限公司擁有多年直流電源系統研發經驗,屏蔽門電源系統所采用的電源模塊和監控系統均為我司自主研發,并擁有自主知識產權。
【驅動電源柜】
屏蔽門電源驅動系統交流輸入正常時,給各個充電模塊和驅動模塊供電。充電模塊將三相交流電轉換直流電給電池充電,驅動模塊將三相交流電轉換為110VDC的直流電,給站臺門/安全門負載提供正常工作電流。當交流電斷電時,充電模塊和驅動模塊停止工作,蓄電池組經隔離二極管向門單元驅動電機供電,一旦交流電恢復正常,充電模塊和驅動模塊開始正常工作,蓄電池組立即停止放電,轉為充電狀態。蓄電池組經隔離二極管直接掛接在驅動直流母線上,實現了上述兩種工作狀態的零時間切換,因此直流驅動電源處于在線工作模式。
【控制電源柜】
交流輸入正常時,交流電源經充電模塊輸出DC110V母線、母線上接UPS、24VDC降壓模塊24~56VDC可調模塊,同時給DC110V負載供電,充電模塊同時對蓄電池組進行充電。一旦交流輸入中斷時,充電模塊停止工作,蓄電池組直接向110VDC母線提供電力負荷,從而保證110VDC母線不間斷供電。
示意圖如下:
監控部分采用集散方式對系統進行監測和控制,驅動柜和控制柜的饋電的運行狀態、電源模塊運行參數,分別由兩臺智能監控系統采集處理,由監控模塊統一處理后顯示在觸摸屏上,同時可通過人機交互操作方式對系統進行設置和控制,還可接入遠程監控。監控模塊還能對每個充電模塊進行均/浮充控制、限流
控制等以保證電池的正常充電,延長電池壽命。
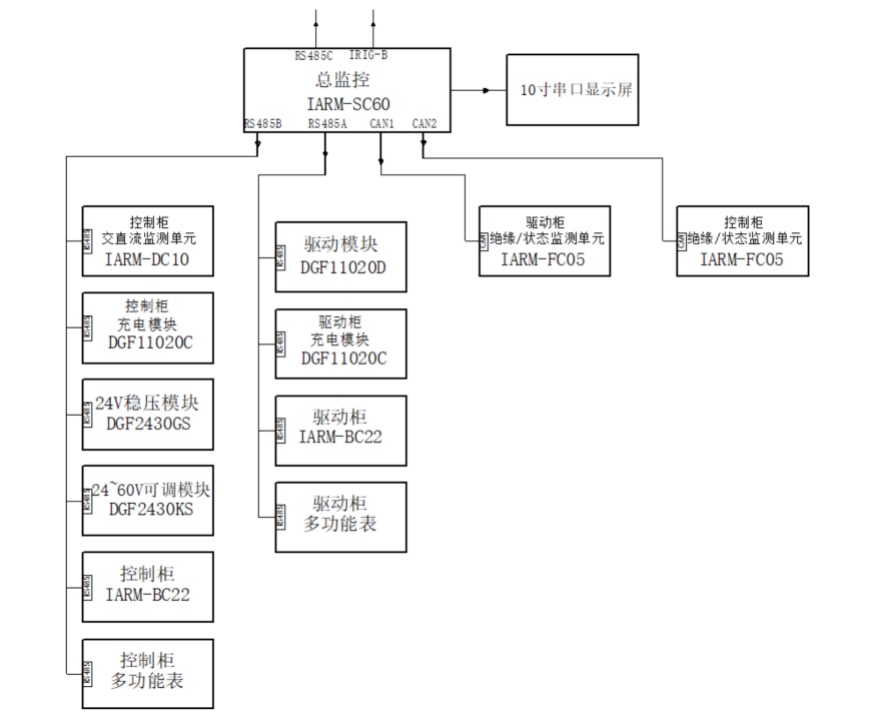
監控示意圖如下:
上一篇:電力交直流電源一體化解決方案
下一篇:沒有了

